bike wont start gilera 125.help please :)

Discussion in 'The Workshop' started by SPRunnerSP, Jun 14, 2014.

  1. Merlin

    Merlin Old School Biker

    Messages:
    2,305
    Rides:
    2007 TKR WRC 50
    Great. That meter has a buzzer function that makes it dirt simple to trace wiring through - I just wish that the ones I have had that function! :D

    Just kidding - I can do it old-school with the Ohms setting.
     
    SPRunnerSP likes this.
  2. SPRunnerSP

    SPRunnerSP Member

    Messages:
    69
    muti meter just arived in the post! :) cdi hasnt arrived yet tho
     
  3. Merlin

    Merlin Old School Biker

    Messages:
    2,305
    Rides:
    2007 TKR WRC 50
    Well, start using it, by tracing the purple wire back from the coil to the CDI with the meter set on the buzzer function. First, check that the buzzer works, by touching the two probes together - if you get a buzz, then it's all systems go for testing the wiring.

    Unplug the CDI and see if your meter buzzes, if you touch one probe to the terminal in the connector that the purple wire connects to and the other probe to the end of the purple wire that connects to the coil. If it buzzes, then we can rule out a broken wire.

    Try to get used to using a multimeter by checking this wire and we can then move on to test the stator pickup to the CDI connections.
     
    SPRunnerSP likes this.
  4. SPRunnerSP

    SPRunnerSP Member

    Messages:
    69
    ok when you say unplug the cdi and see if it buzzes, do you mean just check the purple wire that it connects to and not the actual cdi ye . sorry lol never used one these before
     
  5. Merlin

    Merlin Old School Biker

    Messages:
    2,305
    Rides:
    2007 TKR WRC 50
    OK, let's go a little slower. Connect the leads to the meter, switch it on and turn the dial to the 'buzzer' setting (read the instruction booklet if you aren't sure). When you touch the probes together it should buzz (assuming that you've put a battery in it :p). The buzz means that the circuit is complete and that's what we need to test wiring.

    Unplug the CDI unit and look in the multi-plug for the terminal that the purple wire connects to. This is the wire that leads to the ignition coil and the other end connects to the coils + terminal. The - terminal on the coil will probably be a green wire.

    Unplug the purple wire from the coil and touch the terminal on that end of that wire with the other probe from the meter, so that you should now have the meter connected to both ends of the purple wire. If it buzzes, then we know there's no break in that wire and that the connection should be good.

    Once we've checked that one, we can move on to other wires and test those. Does that make more sense?
     
    SPRunnerSP likes this.
  6. SPRunnerSP

    SPRunnerSP Member

    Messages:
    69
    and the coil... is the this the one the spark plug lead comes off right??
     
  7. SPRunnerSP

    SPRunnerSP Member

    Messages:
    69
    yes iam going to go and try now :) bbs
     
  8. Merlin

    Merlin Old School Biker

    Messages:
    2,305
    Rides:
    2007 TKR WRC 50
    Yes, the ignition coil is the cylinder-shaped thing on the other end of the spark plug lead. You'll see the purple and green wires on the other end of it.
     
    SPRunnerSP likes this.
  9. SPRunnerSP

    SPRunnerSP Member

    Messages:
    69
    just checked the purple wire and got a buzz :) was one single purple wire from the coil to the cdi
     
  10. Merlin

    Merlin Old School Biker

    Messages:
    2,305
    Rides:
    2007 TKR WRC 50
    OK, great. That's confirmed that we have the correct wiring diagram as well. :) We can move on to checking out more of the wiring tomorrow.
     
  11. SPRunnerSP

    SPRunnerSP Member

    Messages:
    69
    ok thanks :)
     
  12. SPRunnerSP

    SPRunnerSP Member

    Messages:
    69
    im up bright and early lol hi :) lol
     
  13. Merlin

    Merlin Old School Biker

    Messages:
    2,305
    Rides:
    2007 TKR WRC 50
    The next bit you need is on page 14 of this document, download this as you may find other useful stuff in it:

    http://www.aonsc.co.uk/pdf/vespa-workshop-notes.pdf

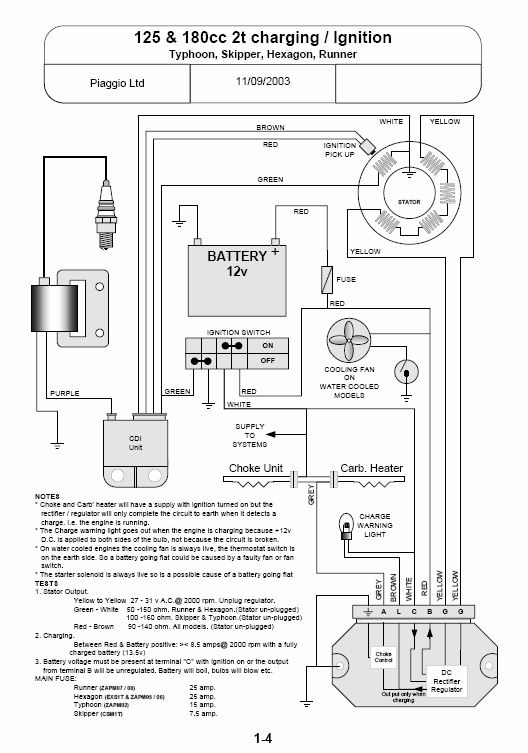
    Piaggio and Gilera share a lot of parts between models. This is page 14, anyway.

    [​IMG]

    You need to unplug the stator wiring at the multi-plugs and set your meter to the 'Ohms' or 'Resistance' setting. On some meters it is marked 'Resistance' and 'Rx1'. Put your probes across the wires as mentioned in the table marked 'TEST' and check that the readings of resistance are somewhere near those marked in that table, for each pair of wires. If one of the readings is not the same as that list then the circuit could be faulty. Don't connect the new CDI unit to the bike until we investigate further or you could end up with another knackered CDI unit.

    If all of the resistance readings check out, then the wiring and stator is good and you should be OK to connect the new CDI when it arrives.
     
    SPRunnerSP likes this.
  14. SPRunnerSP

    SPRunnerSP Member

    Messages:
    69
    Do i need to remove my flywheel to unplug my stator? Also downloaded the manual above and page 1-6 or 16 says to test green and purple and 14 says green and white
     
  15. Merlin

    Merlin Old School Biker

    Messages:
    2,305
    Rides:
    2007 TKR WRC 50
    No, the multi-plugs will be clipped to the frame in front of the stator. You'll see a black plastic socket coming out of the flywheel/stator cover and the cable you want is plugged into that. Find the plug, work out what colour wires go to which pins in the socket and test the resistance via the pins in the socket.
    [​IMG]
    The socket is top right in this picture.
     
    SPRunnerSP likes this.
  16. SPRunnerSP

    SPRunnerSP Member

    Messages:
    69
    im lost here :( dont no what im doing . where it says green and white, when i put it on resistance do i put the red prong on the green AND the black on the white ye??
     
  17. Merlin

    Merlin Old School Biker

    Messages:
    2,305
    Rides:
    2007 TKR WRC 50
    Yes, that's what you do. It doesn't matter which way round the probes are when you measure resistance, they only have to be the right way round for measuring DC voltage.

    Green and White should read about 100 ohms (50 to 150 Ohms is good). Red and brown should read about 115 ohms (90 to 140 Ohms is good).

    Take your time and you'll be fine. The important thing is to get the readings and compare them with the ones I've posted here. If they are within the ranges then your stator appears to be OK and it's the CDI that's likely to be at fault.

    We can't test the AC current on the yellow wires as the engine needs to be running for that.
     
    SPRunnerSP likes this.
  18. SPRunnerSP

    SPRunnerSP Member

    Messages:
    69
    [​IMG][​IMG]heres the results RED N BROWN 109.5 AND GREEN N WHITE 70.3
     
  19. Merlin

    Merlin Old School Biker

    Messages:
    2,305
    Rides:
    2007 TKR WRC 50
    I can't see your images...

    OK, so the wiring checks out and you have some assurance that the new one isn't going to get FUBAR'd by faulty wiring. It's looking more like a duff CDI unit and that the replacement one should sort things out.

    I'm glad that you are getting used to using that meter - it's a really useful piece of kit! You've also just got the most essential tool in the box that any mechanic could have - patience. many a good part has been broken due to a lack of patience.
     
    SPRunnerSP likes this.
  20. SPRunnerSP

    SPRunnerSP Member

    Messages:
    69
    if you right click the images and click view images they will show up
     

Share This Page